| 二次靜觸頭編號 |
61 |
62 |
63 |
64 |
65 |
66 |
67 |
68 |
69 |
70 |
71 |
72 |
73 |
74 |
75 |
76 |
77 |
78 |
79 |
| 控制箱接線柱編號DK-5A 5AD |
|
|
|
|
30 |
|
|
|
|
|
|
|
|
|
28 |
|
|
|
|
| 控制箱接線柱編號DK-5A 5DD |
|
|
|
|
29 |
|
|
|
|
|
|
|
|
30 |
28 |
|
|
|
|
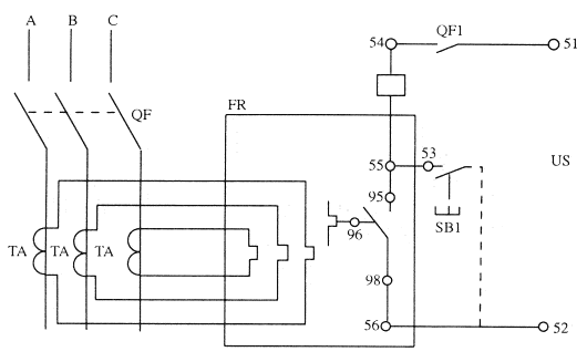
| 欠電壓瞬時脫扣器 |
57 |
58 |
|
|
|
|
|
|
|
|
|
|
|
|
|
|
|
|
|
| 欠電壓延進脫扣器 |
57 |
58 |
|
|
|
|
|
|
|
|
|
|
|
|
|
|
|
|
|
| 分勵脫扣器 |
|
|
52 |
51 |
|
|
|
|
|
|
|
53 |
52 |
|
|
|
|
|
|
| 輔助觸頭 |
|
|
|
|
|
|
|
常開 |
常開 |
常閉 |
常閉 |
|
|
|
|
常開 |
常開 |
常閉 |
常閉 | |
| |
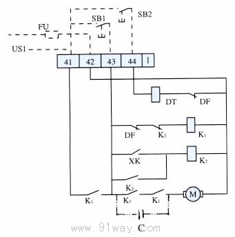
FU-熔斷器(用戶自備) |
QF1-斷路器輔助觸頭 |
| |
Ue-欠壓電源 |
SB1-分勵按鈕(用戶自備) |
| |
US1-分勵電源 |
Us2-合閘電源 |
| |
SB2-合閘按鈕(用戶) |
|
 |
| C-電容 |
| FU-熔斷器(用戶自備) |
| SB1-貯能按鈕(合閘按鈕) |
| K1K2-JTX-3小型通用繼電器 |
| US1-供電動機釋能電磁失工作電源 |
| DF-輔助觸頭 |
| XK-行程開關 |
| DT-釋能電磁鐵(無預儲能操作此接線回路不存在) |
| SB2-閉合按鈕 |
| 在直流控制電源時,加裝雙點劃線部分 | |
|
|
|
| 正面操作 |
 |
|
| 側面操作 |
 |
 |
| 型號 |
a |
b |
c |
| DW15-200 |
6 |
30 |
Φ11 |
| DW15-400 |
35 |
Φ13 |
| DW15-630 |
8 |
35 |
2-Φ11 | | | |
| DWX15C-200,400-630抽屜式限流斷路器、DW15C-200,400-1600抽屜式斷路器外形尺寸圖 |
|